Sprzedaż hurtowa Biologiczne pudełko dezodoryzujące

  • Biologiczne pudełko dezodoryzujące

Biologiczne pudełko dezodoryzujące

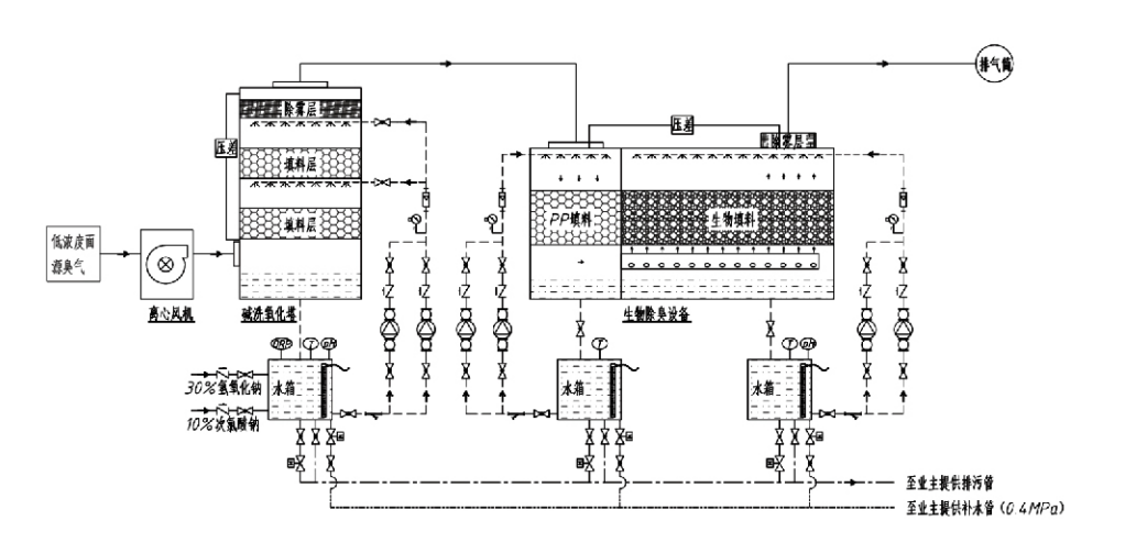
Przepływ procesu

Cuchnący gaz → System zbierania → System mycia wstępnego → System filtracji → Wentylator odśrodkowy → Układ odprowadzający
Układ cyrkulacyjny System nawilżania

Obszary zastosowań procesów kontroli odorów
Gospodarstwa hodowlane;
Zakłady przetwórstwa spożywczego;
Urządzenia do nieszkodliwego usuwania martwych zwierząt;
Zakłady chemiczne;
Oczyszczalnie ścieków;
Fabryki żywności i inne lokalizacje wytwarzają cuchnące gazy.
Stacje przeładunku odpadów;

Uwaga: Proces ten ma przede wszystkim zastosowanie do oczyszczania gazów złowonnych składających się ze związków zawierających siarkę (H₂S, SO₂, merkaptany, siarczki itp.), związków zawierających azot (NH₃, trimetyloamina, amidy itp.), halogenów i ich pochodnych (chlor gazowy, chlorowcowane węglowodory itp.).

Opis produktu: Wyjaśnienie zasad procesu biologicznego dezodoryzacji i charakterystyki działania

Połączona jednostka płukania biologicznego i dezodoryzacji filtracyjnej łączy w sobie trzy technologie biologiczne: płukanie biologiczne, biologiczną filtrację zraszaną i filtrację biologiczną. To nowatorskie, złożone biologiczne urządzenie do dezodoryzacji zostało opracowane poprzez syntezę zalet tych trzech technik biologicznych. Gazy zapachowe dostają się do strefy płukania poprzez wlot, gdzie poddawane są wstępnej obróbce wodą lub stężonymi roztworami chemicznymi. Ta strefa płukania kończy absorpcję rozpuszczalnych w wodzie środków chemicznych, usuwanie pyłu i nawilżanie nieprzyjemnych gazów. Nieusunięte gazy złowonne trafiają następnie do wielostopniowej strefy filtracji złoża biofiltra. Przechodząc przez warstwę filtrującą, zanieczyszczenia przechodzą z fazy gazowej na powierzchnię biofilmu:
a) Pod działaniem rozpylonej wody cuchnące gazy kontaktują się i rozpuszczają w warstwie wody na wilgotnym materiale opakowaniowym (media biologiczne).
b) Składniki o nieprzyjemnym zapachu dostające się do biofilmu ulegają rozkładowi w materiale opakowaniowym w wyniku absorpcji i rozkładu przez drobnoustroje.
c) Mikroorganizmy wykorzystują wchłonięte składniki o nieprzyjemnym zapachu jako źródło energii do dalszego rozmnażania. Te trzy procesy zachodzą jednocześnie zapewniając działanie całego systemu
spełnia normy emisji.

Oznaczanie parametrów procesu

1. Dobór pomp wodnych
2. Wysokość pakowania: około 0,8–1,2 m
3. Prędkość gazu
Czas przebywania gazu w urządzeniu: 5–25 sekund (nasz sprzęt zazwyczaj osiąga ponad 20 sekund czasu przebywania w pustej wieży)
Prędkość gazu kontrolowana na poziomie 0,2–0,5 m/s. (Prędkość gazu w wieży to prędkość liniowa mieszanego gazu obliczona na podstawie pola przekroju poprzecznego pustej wieży; maksymalna objętość gazu występuje u podstawy wieży, zwykle używana do obliczeń.)
W naszym sprzęcie zastosowano sferyczne polimerowe wypełnienie organiczne, D=50 mm, (pustka) = 0,73
Efektywną objętość i wysokość biofiltra i materiału wypełniającego oblicza się przy użyciu następującego wzoru:
V = QT / 3600
H = VT / 3600
Gdzie:
V = Efektywna objętość warstwy wypełniającej (m³)
Q = natężenie przepływu gazu zapachowego (m³/h)
T = Czas przebywania w pustej wieży (s)
H = Wysokość warstwy wypełniającej (m)
V = prędkość gazu w pustej wieży (m/s)

Zalety wydajności biologicznej kontroli zapachu

● Wysoka skuteczność oczyszczania i doskonałe usuwanie nieprzyjemnych zapachów
Urządzenia do kontroli nieprzyjemnych zapachów z filtracją mikrobiologiczną skutecznie eliminują określone zanieczyszczenia, takie jak siarkowodór, amoniak i merkaptan metylowy, zapewniając doskonałe usuwanie nieprzyjemnych zapachów ze skutecznością przekraczającą 95%.
Spełnia najbardziej rygorystyczne wymagania środowiskowe dotyczące kontroli nieprzyjemnych zapachów w różnych regionach, niezależnie od warunków sezonowych i klimatycznych.
● Zaawansowany i racjonalny proces dezodoryzacji
Zaawansowany i racjonalny proces dezodoryzacji zapewnia, że końcowe emisje są nieszkodliwe dla ludzi i zwierząt. Ta przyjazna dla środowiska technologia nie powoduje wtórnych zanieczyszczeń.
● Aktywność mikrobiologiczna
Podczas pierwszego uruchomienia wymagana jest jedynie niewielka ilość odżywki. Mikroorganizmy utrzymują optymalną aktywność poprzez pobieranie składników odżywczych ze gazów spalinowych.
● Wysoka tolerancja na obciążenia udarowe
System automatycznie dostosowuje się do szczytowego stężenia gazów spalinowych, zapewniając ciągłą pracę mikrobiologiczną z dużą tolerancją na obciążenia udarowe. Stanowi to najbardziej charakterystyczną cechę i zaletę sprzętu do dezodoryzacji z filtracją natryskowo-mikrobiologiczną w porównaniu z innymi metodami.
● Wydłużona żywotność nośników biologicznych
Specjalnie przetworzone media biologiczne charakteryzują się dużą powierzchnią właściwą, ułatwiają tworzenie i odrywanie biofilmu, są odporne na korozję i biodegradację, zapewniają doskonałą izolację termiczną, charakteryzują się dużą porowatością, minimalnym spadkiem ciśnienia i efektywną dystrybucją gazu/wody. Żywotność sięga 8–10 lat.
● Prosta obsługa, bezobsługowa
Nie wymaga dedykowanego personelu ani rutynowej konserwacji. Niezwykle niskie koszty operacyjne przy wygodnym zarządzaniu. Możliwość ciągłej pracy 24-godzinnej lub pracy przerywanej.
Podzespoły charakteryzujące się minimalnym zużyciem zapewniają wyjątkowo prostą konserwację.

Hangzhou Lvran Environmental Protection Group Co., Ltd.

  • 1000+

    Klienci jednostek serwisowych

  • 2000+

    Krajowe przypadki inżynieryjne

Hangzhou Lvran Environmental Protection Group Co., Ltd. to kompleksowy dostawca usług inżynieryjnych w zakresie systemów oczyszczania gazów odlotowych i producent sprzętu, integrujący prace badawczo-rozwojowe, usługi techniczne, projektowanie, produkcję, instalacje inżynieryjne i obsługę posprzedażną.

We are China Biologiczne pudełko dezodoryzujące Suppliers and Wholesale Biologiczne pudełko dezodoryzujące Exporter, Company. Grupa jest krajowym przedsiębiorstwem z branży zaawansowanych technologii, przedsiębiorstwem naukowo-technologicznym w prowincji Zhejiang, regionalnym centrum badawczo-rozwojowym oraz jednostką kredytową z oceną AAA. Posiada ponad 30 patentów na wzory użytkowe, liczne patenty na wynalazki i prawa autorskie do oprogramowania. Grupa od dawna współpracuje w zakresie badań i rozwoju technicznego z krajowymi uniwersytetami i instytucjami, w tym z „Centrum Badań i Rozwoju Innowacji Środowiskowych” utworzonym przy Uniwersytecie Naukowo-Technologicznym w Anhui oraz „Centrum Badań i Rozwoju w zakresie Energii Plazmowej i Nowych Technologii Środowiskowych” opracowanym wspólnie z Uniwersytetem Sci-Tech w Zhejiang. Grupa stworzyła własną bazę badawczo-rozwojową i produkcyjną umożliwiającą pogłębioną współpracę techniczną. Grupa posiada podstawową technologię oczyszczania gazów LZO, posiada kwalifikacje generalnego wykonawcy poziomu 2 w zakresie komunalnych robót publicznych, licencję na produkcję bezpieczną, kwalifikacje do projektowania specjalnego klasy B w zakresie kontroli zanieczyszczenia środowiska w prowincji Zhejiang, niesklasyfikowane kwalifikacje w zakresie usług pracy oraz specjalistyczne wykonawstwo projektów specjalnych. Grupa posiada certyfikaty ISO9001 dotyczące międzynarodowej jakości, ISO14001 dotyczące zarządzania środowiskowego oraz ISO45001 dotyczące bezpieczeństwa i higieny pracy.

HONOR I CERTYFIKAT

Poniższe wyróżnienia reprezentują naszą błyskotliwość. Zdobywamy klientów dzięki produktom wysokiej jakości i zdobywamy uznanie na rynku i w każdym środowisku dzięki dobrym usługom.

  • Płytowa jednostka podstawowa i reaktor o wysokim polu elektrycznym, zapobiegająca wyciekom wzdłuż powierzchni
  • Urządzenie reakcyjne do syntezy metanolu z dwutlenku węgla i wody oraz sposób syntezy metanolu z dwutlenku węgla i wody
  • Samoczyszczący elektrofiltr
  • Odporny na korozję wentylator wysokociśnieniowy z funkcją regulacji kierunku wiatru
  • Regulowany, samoczyszczący wentylator o dużej wydajności
  • Połączony układ kontroli wstępnej obróbki gazów spalinowych poprzez katalityczne zgazowanie
  • System oczyszczania i oczyszczania gazów spalinowych z ciągłym polem elektrostatycznym do czyszczenia parowego
  • System urządzeń do oczyszczania gazów spalinowych z niskotemperaturową fotolizą UV i fotolizą plazmową
  • Certyfikat rejestracji znaku towarowego
Najnowsze wiadomości i wydarzenia
Podziel się z Tobą
Zobacz więcej wiadomości